Thiết bị An toàn Công nghiệp ISO 9001 LOTO Certified OSHA Compliant
2025-06-18
Hàng chính hãng Đầy đủ CO/CQ Bảo hành chính hãng

Van xả tràn PCCC DN100 ARV ADL850-0100

SKU: ADL850-0100
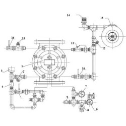
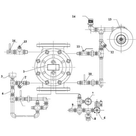
ARV ADL850-0100 (DN100) là van xả tràn kiểu cầu điều khiển bằng màng đàn hồi (rolling-diaphragm), hoạt động nhờ áp suất điều khiển thủy lực, khí nén hoặc điện từ. Van được thiết kế để mở hoàn toàn ngay khi có tín hiệu điều khiển, cho phép dòng nước, bọt hoặc hóa chất chữa cháy cấp tốc tràn vào hệ thống sprinkler hoặc hệ thống phun dập lửa cố định.
GIÁ THAM KHẢO
Cái
Tư vấn kỹ thuật:
Thông tin sản phẩm

🔥 Van Xả Tràn DN100 ARV ADL850-0100 – Kiểm Soát Lưu Lượng Lớn, Đáp Ứng Nhiệm Vụ Chữa Cháy Cường Độ Cao

ARV ADL850-0100 là van xả tràn (Deluge Valve) đường kính DN100 (Ø100 mm), được thiết kế theo nguyên lý điều khiển màng đàn hồi (rolling-diaphragm actuation) – đảm bảo khả năng mở nhanh, kín khít, và vận hành ổn định trong các hệ thống chữa cháy tự động có áp lực cao và lưu lượng lớn.
Sản phẩm này là giải pháp hoàn hảo cho các hệ thống chữa cháy Deluge, Pre-action, Water/Foam, đặc biệt tại các khu vực có yêu cầu xả nước tức thời như trạm bơm, nhà máy hóa chất, kho hàng nguy hiểm, hoặc sân bay.

Thông Số Kỹ Thuật Cơ Bản
Thông số Giá trị
Model ADL850-0100
Đường kính danh nghĩa DN100
Chiều dài (L) 296 mm
Chiều rộng (D) 220 mm
Chiều cao (H) 220 mm
Áp suất làm việc tối đa 16 bar
Áp lực thử thân van (Shell Test) 24 bar
Áp lực thử kín (Seat Test) 17.6 bar
Nhiệt độ hoạt động tối đa 80°C
Tiêu chuẩn thiết kế BS 5163-2, EN 1074-5
Tiêu chuẩn kết nối BS EN 1092-2, ISO 7005-2
Tiêu chuẩn kiểm tra EN 12266-1
Lớp phủ bảo vệ Epoxy sơn tĩnh điện chống ăn mòn

Cấu Tạo & Vật Liệu Sử Dụng
Thành phần Vật liệu chế tạo Đặc tính nổi bật
Thân & nắp van Gang cầu GGG50 (EN-GJL-500) Bền cơ học, chống va đập và ăn mòn
Màng van Cao su tự nhiên kết hợp vải Nylon Độ đàn hồi cao, kín nước, chống rách
Vòng đệm Inox 304 Kháng hóa chất, không gỉ
Bu lông, đai ốc Thép carbon Chịu lực tốt, dễ bảo trì
Lò xo Thép không gỉ Ổn định lực đàn hồi lâu dài
Vòng đẩy Polyamid Cách điện, nhẹ và bền trong môi trường khắc nghiệt

Ưu Điểm Kỹ Thuật Nổi Bật
Thiết kế toàn lưu (full bore): Cửa van lớn, không có chướng ngại bên trong giúp dòng chảy không bị cản trở, giảm thiểu tổn thất áp suất – rất phù hợp với hệ thống chữa cháy cần xả nhanh.
Cơ cấu màng đàn hồi rolling diaphragm: Cho phép van mở/đóng mượt mà, không cần lực lớn, chống rò rỉ, không tạo rung động. Màng được gia cố bằng vải nylon tăng độ bền và tuổi thọ.
Bảo trì tại chỗ – Không cần tháo van ra khỏi ống: Toàn bộ cụm màng có thể tháo lắp dễ dàng từ phía trên, giúp đơn giản hóa công tác kiểm tra, sửa chữa, bảo dưỡng định kỳ.
Hoạt động đáng tin cậy trong mọi điều kiện: Van vẫn duy trì chức năng chính xác trong môi trường ẩm ướt, áp lực cao, hoặc nhiệt độ dao động – đáp ứng tiêu chuẩn PCCC quốc tế.
Tích hợp sẵn cho nhiều hệ thống điều khiển: Dễ dàng tích hợp với trim điện, thủy lực hoặc khí nén – giúp linh hoạt cấu hình van theo từng hệ thống cụ thể như:
- Trim điện kết hợp công tắc áp lực
- Trim thủy lực dùng pilot valve
- Trim foam-water (bọt-chữa cháy)

Phạm Vi Ứng Dụng
💧 Hệ thống chữa cháy Deluge tiêu chuẩn NFPA/UL/FM tại:
- Kho hóa chất, trạm xăng dầu
- Nhà máy lọc dầu, nhà máy điện
- Hệ thống bồn chứa LNG, LPG
🚒 Hệ thống pre-action trong:
- Trung tâm dữ liệu, kho điện tử
- Nhà kho có sprinkler kích hoạt trễ
🌾 Tưới tiêu và kiểm soát nước tự động trong nông nghiệp
🛢 Ngành dầu khí, nhà máy hóa chất, chế biến công nghiệp


Tùy Chọn & Phụ Kiện Đi Kèm
- Bộ trim Deluge, Pre-action, Foam-Water Control
- Thiết bị cảm biến: Pressure Switch, Flow Switch, Signal Gong
- Van điều khiển điện từ, van tiết lưu, van xả khí
- Cảm biến giám sát áp lực đầu vào/đầu ra
- Bản vẽ CAD, tài liệu kỹ thuật, hướng dẫn lắp đặt

Chứng Nhận & Tiêu Chuẩn Đáp Ứng
ISO 9001:2015 – Hệ thống quản lý chất lượng
EN12266-1 – Kiểm tra độ kín và thử áp
CE Marking – Phù hợp tiêu chuẩn Châu Âu
EAC & WRAS – Tiêu chuẩn kỹ thuật khu vực Á – Âu & cấp nước sinh hoạt
RoHS Compliant – Không chứa vật liệu độc hại

Lý Do Nên Chọn ARV ADL850-0100
✔ Thiết kế tinh gọn, dễ tích hợp, tiết kiệm không gian
Khả năng mở van cực nhanh – phản ứng chữa cháy tức thì
Độ kín nước tuyệt đối – giảm thiểu rò rỉ và thất thoát
Phù hợp với mọi cấu hình hệ thống Deluge hiện đại
✔ Dễ bảo trì, giảm thời gian dừng hệ thống


📞 Liên hệ kỹ thuật: Nhận tư vấn cấu hình Trim, lưu lượng tính toán và tài liệu chi tiết cho hệ thống cụ thể của bạn.

 
Đánh giá sản phẩm
Mã bảo mật

 

T2-T7: 8H–17H30
phone KD 01: 0912.124.679 phone KD 02: 0938.125.206 hotline HOTLINE: 0912.124.679 Zalo Zalo Facebook Facebook
Bạn đã không sử dụng Site, Bấm vào đây để duy trì trạng thái đăng nhập. Thời gian chờ: 60 giây